1

Ma BX est en panne , plus d'allumage.
Suite au remplacement du démarreur , la voiture ne veut plus démarrer
Le démarreur fait tourner le moteur , mais je constate sur les fils de bougie qu'il n'y a plus d'allumage .
Je constate aussi q'un fil qui sort du connecteur de la bobine est en l'air et je ne sais pas, si il était câblé, et je ne vois pas ou il va ...?
Il est possible que je l'ai arraché en remplaçant le démarreur....

Sur ce connecteur il y a quatre fils 2 blancs et deux verts ( quand on regarde la bobine sur le connecteur ( en bas un vert , puis 2 blancs, et en haut le vert qui est en l'air)
un des vert est en l'air les 3 autres rentrent dans un toron

Si vous pouvez me dire:
ou connecter ce fil ?
Si il sert a quelque chose ?
En p.J le connecteur
Merci par avance
Cordialement
Michel
avatar

2

Un fil du connecteur 4 voies (je pense que c'est la voie no. 1) est branché sur le condenseur pour l'anti-parasitage qui est très souvent absent. Cela ne cause pas de problèmes. Par contre il y a très souvent des faux contacts dans les connecteurs au-dessous la battérie. En remplacant le démarreur tu as probablement tiré un peu au faisceau, cela suffit très souvent pour disjoncter des citcuits pour l'alimentation de l'allumage. Faire sortir les connecteurs pour nettoyer les contacts et réessaie de démarrer.
XUD9 - La puissance de 69 chevaux...
------
BX 19 TZD BK, gris perle, toutes options sauf cuir, moteur D9B avec boîte TurboD - morte après un tonneau...

BX Break Image 1.9D - en attente d'être modifiée en haut de gamme

3

Merci de votre réponse
Je vais vérifier le connecteur qui est sur la bobine , mais je ne vois pas de connecteur sous la batterie , ce connecteur ( sur la bobine à 3 fils qui partent dans un faisceau qui a l'air de rentrer dans l'habitacle)
Je vous informe de mes recherche
Merci
avatar

4

Bonjour
Nouveau sur le site
Je possède une BX millésime essence 1990 300 000km et j'ai beaucoup de mal à la maintenir en fonctionnement
Aujourd'hui c'est l'allumage...
avatar

5

Au-dessous de la batterie il y a normalement 2 conecteurs (7 et 3 voies). Il ne faut que suivre les faisceaux du moteur vers la côté conducteur pour les trouver.
XUD9 - La puissance de 69 chevaux...
------
BX 19 TZD BK, gris perle, toutes options sauf cuir, moteur D9B avec boîte TurboD - morte après un tonneau...

BX Break Image 1.9D - en attente d'être modifiée en haut de gamme

6

Bienvenue.
Idéalement... et au minimum, il te faut une revue technique (contenant les schémas elec) et un multimètre.
avatar
Ourane, GTI 4x4, 14E 1984, 19i BVA
Ex GT et 19D

7

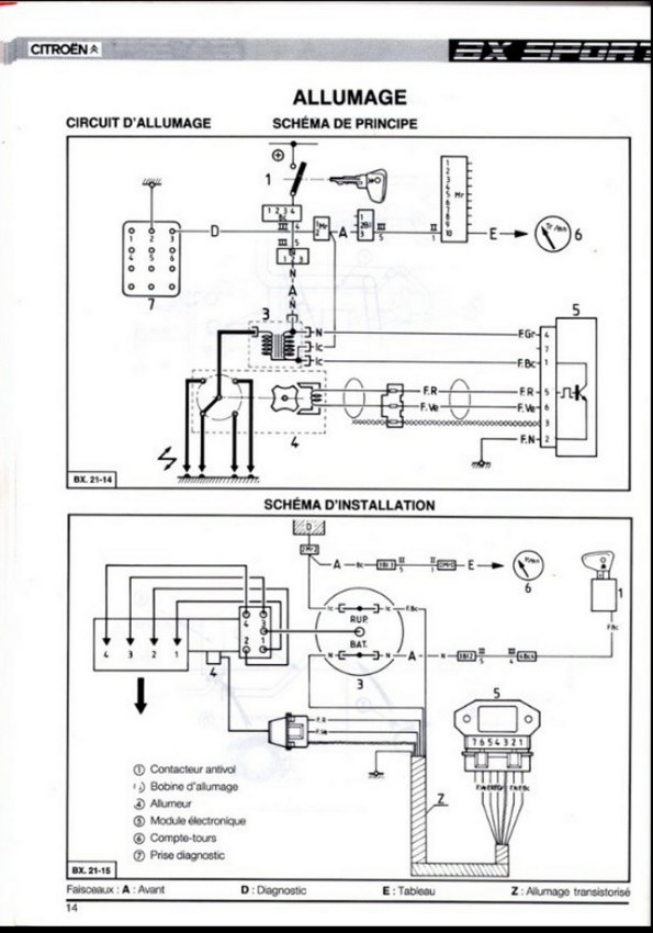
Merci pour vos réponse
J'ai un multimètre et je viens de trouver sur la toile un schéma qui a l'air ressemblant (ci dessous)
Est ce le bon ?????
Sur ce schéma je ne vois pas de connecteur 7 broches ....?
OU se trouve le capteur qui commande le module ...?
Je me penche sur le PB demain
ci dessous les liens pou l'image

tromb Fichier joint : SVrY
oYaA

SVrY
avatar

8

le schema en question tromb Fichier joint : yERM

yERM
avatar

9

Étant de 90 tu dois avoir la version modernisée de ce genre d'allumage, c'est dire avec le module non plus placé à part sur une plaque de refroidissement (module type MTR01) mais accolé à l'allumeur (module devient MTR02)... ce qui fiabilise le montage par absence de faisceau de liaison allumeur>module.

Le capteur, le générateur d'impulsion, se trouve à l'intérieur de l'allumeur.

Voici quelques explications sur le fonctionnement (version encore à module séparé à l'époque)



Ce type d'allumage ayant été aussi employé sur les 205 gti tu trouveras aussi de la doc sur le site dethomaso.com
avatar
Ourane, GTI 4x4, 14E 1984, 19i BVA
Ex GT et 19D

10

Merci " Fabi"
Oui le module est monté sur le distributeur
Mais la bobine est differente que celle de la video

J'ai déposé la bobine car je pensais qu'elle était en panne :
- je pensais trouver une résistance entre la sortie HT et le chassis( secondaire) mais rien.
- je pensais aussi trouver une résistance entre un point du connecteur et le chassis ( primaire) mais rien .
J'ai donc été à la casse voir une autre bobine mais les tests étaient identiques , il semblerait que cela soit normal
En P.J les mesures que j'ai pu faire sur ma bobine
Cordialement
Micheltromb Fichier joint : agsh
avatar

11

(Oui la modernisation c'est aussi l'adoption de la bobine sèche au lieu de la cylindrique pleine d'huile hautement toxique)

Oui c'est normal les mesures ne se font que sur les connecteurs.
Moins d'un ohm, ok pour le primaire, et 5800ohms pour le secondaire... à voir dans la RTA mais c'est possible.

As tu aussi vérifié l'état de ton connecteur sur la bobine, saleté, mauvaise réparation, cosses femelles lâches ou repoussées dans le connecteur, ca arrive.
(Le fil volant je crois qu'en c'est normal, ca peut servir pour le diagnostic, L'info des impulsions de commande.)

As tu vérifié l'état de ton doigt et ta tête d'allumeur, de l'absence de vert de gris aux extrémités des fils HT.

Est ce qu'en actionnant le démarreur dans la pénombre voire le noir il n'y a pas des étincelles qui se baladent dans les zones de haute tension?

(Je déplacerai plus tard ce soir ce topic dans la rubrique moteur/BV et tu reviendras s'il te plaît dans cette rubrique de présentation pour nous faire ce qu'il faut, si possible avequelques photos de ta bx wink )
avatar
Ourane, GTI 4x4, 14E 1984, 19i BVA
Ex GT et 19D

12

Oui tout c'est mesures ont toutes été faites , je n'ai pas vu de PB

Il y a :
1 fil vert qui va sur une cosse cloison moteur ( le +12)
1 fil blanc qui va à la bobine ( la commande de la bobine par le module,( je pense.
1 autre fil qui rentre dans l'aile ...? à l'ohmétre c'est une masse ? au voltmètre c'est une masse par rapport au + de la batterie

Sur de connecteur de la bobine ( 4 voies)
Il y a :
1 fil vert en l'air
1 fil blanc qui est relié au vert du connecteur du distributeur ( donc un + 12)
1 fil blanc qui est relié donc au connecteur du distributeur (cde de la bobine)
1 fil vert qui part vers la cloison moteur (cpte tour ...???)

Continuités faites, tensions vérifiées avec le contact ,
J'ai juste démonté la tête du distributeur , le doigt est correcte, certains plots sont un peu usés
Je n’ ose pas aller plus loin sur le distributeur
Je suis SEC
tromb Fichier joint : ZTfW
avatar

13

avatar
Ourane, GTI 4x4, 14E 1984, 19i BVA
Ex GT et 19D

14

Merci "fabi" pour ces infos

Je viens de démonter le module d'allumage je vais essayer d'en trouver un à la casse , si non en ligne mais il y en à tous les prix... ( entre 17€ et 50€)

Question est ce normal que le fil HT qui va de la bobine au commun du distributeur est une résistance , je m'attendez à avoir un cours circuit...?

tromb Fichier joint : module allaumage.pdf
avatar

15

16

Oui les fils HT ont souvent (quasi toujours depuis longtemps) une résistance qui sert d'antiparasitage.... par contre il faut une résistance "réaliste", je dirais de quelques centaines d'ohms environ. La résistance varie selon la longueur du fil.

Le module est en effet parfois sujet à mort subite.... même si ce n'est pas lui en cause ici, en avoir un d'avance dans l'auto avec ce qu'il faut pour le remplacer peut sauver une situation assez fâcheuse ^^
Il sera remis en place définitivement à son emplacement nettoyé et sur lequel on aura replacé de la pâte thermoconductrice (il parait même qu'il faudrait remplacer en préventif la vieille d'origine qui a surement bien séché)
avatar
Ourane, GTI 4x4, 14E 1984, 19i BVA
Ex GT et 19D